剖析市場照明節電器
目前整個照明節電行業處于良莠不齊、產品宣傳是霧里看花,而且針對這種現狀,上海潘登新電源有限公司以剖析的態度,撥開迷霧,使大家正確認識照明節電產品,并引領照明節電行業走向健康規范的發展道路。
一、 對節電率的正確認識
除專業人士外,一般用戶都是以節電率數據來做比較,其實節電率的大小是由節電前燈具平均工作電壓、節電后燈具平均工作電壓和燈具類型決定的,可以進行現場實測和計算公式推斷兩種方式,其中現場實測數據較為準確,計算方式只能做一個大致的參考。如下公式可以估算
節電率 =(節電前燈具平均工作電壓 - 節電后燈具平均工作電壓)÷節電前燈具平均工作電壓 ×2(★估算系數)× 100%
公式中的估算系數按照燈具類型系數也是不同的,如高壓鈉燈、日光燈等估算系數為2,金屬鹵化燈、節能燈等估算系數為1。也就是說,同樣的電壓狀態,高壓鈉燈等燈具的節電率比金屬鹵化燈等燈具高1倍。
例案:在安裝上海潘登照明穩壓節電柜實際現場應用中,當輸入電壓在230V的狀態下,通過潘登節電設備后輸出電壓為200V,按照公式計算(230V-200V)÷230×2×100%=26.08%,實際測試數據為24.2%.
從以上案例顯示,計算節電率與實測節電率之間有差距,沒有考慮線損等問題。
二、 對技術原理的正確認識
照明節電的原理,其實我們學過高中物理都知道歐姆定律:I=U/R,R不變,
I和U是成正比的,降壓的目的就是減小電流,達到節電的目的。目前降壓的方式都是通過變壓器來實現的(除采用可控硅移相技術,污染電網,已被供電部門明令禁止使用),諸如節能線圈、電磁調壓、進口特殊材料,實際上都是變壓器。
三、 照明節電產品發展歷程
1、可控硅相位角導通技術(產生諧波污染電網,已被國家電力部門明令禁止)
2、自耦變壓器多級抽頭降壓技術(由于沒有穩壓功能,不能保證安全的照明功能)
3、無觸點有級降壓穩壓技術(分為交流接觸器和可控硅作為開關應用,有級調壓方式造成浪涌沖擊電流,縮短照明燈具的使用壽命)
4、有觸點無級調壓穩壓技術(需要有成熟的穩壓器制造技術)
5、無觸點無級調壓穩壓技術(用IGBT、IGBT和變壓器技術在研發階段的,目前市場上沒有成熟產品)
四、 上海潘登照明穩壓節電柜的發展過程
第一代無觸點照明穩壓節電柜-交流接觸器作為開關;
第二代無觸點照明穩壓節電柜-可控硅作為開關;
第三代無級照明穩壓節電柜;
目前上海潘登在研發試驗階段的第四代照明節電產品,采用德國PWM脈寬調制技術的新產品-無觸點無級照明穩壓節電柜,上海潘登已經具有成熟的專利產品-大功率無觸點補償式電力穩壓器制造經驗,成熟產品將指日可待。
1、上海潘登新電源有限公司以專業的變壓器和電氣制造經驗,先后研發了3代照明穩壓節電產品:
第一代無觸點照明穩壓節電柜-以交流接觸器作為開關
第二代無觸點照明穩壓節電柜-以可控硅作為開關
第三代無級照明穩壓節電柜-以成熟的補償式穩壓器技術為基礎
2、上海潘登三代產品的相同點:
1) 具有調壓穩壓功能,具有穩壓功能的照明穩壓節電柜在使用過程中所輸出的電壓始終是設定值,不會隨著電網電壓的波動而產生波動,在電網電壓升高時保證可以達到最大的節電率;在電網電壓降低時保證不會出現末端熄燈的現象;
2) 采用補償式調壓方式,特點是由于調壓元器件不在負載電流的主通路,只是接在調壓回路中,通過的電流不大,只有負載電流的幾分之一,甚至十幾分之一,二十幾分之一,所以元器件的余量系數可從容選擇,工作時發熱也不厲害,元器件能長期可靠工作;同時設備的容量也可以做得很大(目前已能生產的最大容量為2000KVA)。
3) 不會產生諧波污染
3、上海潘登三代產品的不同點:
1) 第一代照明穩壓節電柜是有級調壓穩壓的方式,以交流接觸器作為開關,響應時間100ms,穩壓精度±2%,缺點是在切換過程中燈具有閃斷現象,接觸器表面鍍銀層容易氧化(南方地區尤其不適合),容量不能做大,大容量存在安全隱患,此類型照明穩壓節電柜目前市場上很多,潘登已經淘汰此產品;
2) 第二代照明穩壓節電柜也是采用有級調壓穩壓的方式,以潘登專利無觸點穩壓器為基礎,可控硅作為開關控制,響應時間40ms,在切換過程中燈具無閃爍現象,穩壓精度±2%,免維護10萬小時以上(按照客戶要求生產,不推薦,原因影響燈具使用壽命),型號為GGDZ-B系列;
3) 第三代照明穩壓節電柜是在照明協會專家們的支持下,根據燈具的性能要求,研發出最適應照明燈具的照明穩壓節電柜 ,采用無級調壓穩壓的方式,穩壓精度±1%,響應速度30V/分鐘,無任何沖擊電流,徹底解決了斬波技術對電網的諧波污染和有級降壓方式對燈具造成沖擊的影響(燈具的閃爍、降低了燈具的壽命、增加維護成本,節電不節錢的情況等),潘登主推產品,型號為GGDZ-T系列。
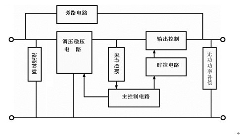
五、 GGDZ-T系列照明穩壓節電柜的結構和工作原理
1、結構
GGDZ照明穩壓節電柜由補償變壓器、調壓變壓器、采樣電路、主控制電路、時控電路、保護電路等組成。根據照明負載特點和電網電壓的實際情況,實行分相采樣,分相調壓穩壓。
2、工作原理

其工作過程為:照明負載開始工作時,采樣電路獲取當時輸出電壓,經檢測控制電路與基準電壓進行比較判斷,然后輸出控制信號,控制調壓電路進行無極調壓,使補償電路產生大小不同的補償電壓,達到調壓和穩定輸出電壓的目的。同時,檢測控制電路還對保護電路進行控制,萬一節電柜輸出電壓過、欠壓或補償調壓系統工作不正常時,節電柜還能自動切換到“旁路”狀態,轉到市電供電,不會造成照明負載的供電中斷,上海潘登照明穩壓節電柜和市場上無穩壓功能照明節電器的旁路功能,有本質上的區別。
縱觀以上分析,給大家做個簡單入門的參考,如需進一步的了解和建議,歡迎大家來電或發郵件,進行研究和討論。<
http:m.x5a5.com/news/46397.htm
