一、應用概述
智能路燈控制應用OFDM調制電力線載波技術,使用單相電力線作為數據傳輸通道即可實現對現有路燈系統三相中的任意一相進行遠程控制和狀態回傳。實現了路燈控制器與集中器之間的通訊,以GPRS/CDMA進行集中器和云端服務器通訊。用戶可以在控制室通過PC或者通過手機、pad等手持終端(使用安全加密通道)對任意一個路燈控制器進行控制和數據讀取,在后臺可以實現歷史數據和實時數據的管理。
智能路燈控制解決方案抗干擾能力強,無需布線即可實現路燈的智能管理,尤其適合隧道、高速公路、景觀照明等不方便布線,無線傳輸干擾大等場合。
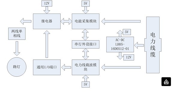
二、路燈單端控制器方案框圖
路燈控制器硬件系統包括電力線載波數據傳輸功能、電能采集功能、繼電器功能、AC/DC電源等。路燈控制器直接從5芯3相電纜接入,電力線載波模塊接在指定的相位上,電能采集部分和繼電器高壓部分與路燈所在相電力 線連接,實現了信號的傳輸和路燈的控制。
由上圖可以看出,其供電方式如下:
采用雙隔離雙輸出的AC-DC電源LH05-16D0512-01,輸出5V和12V電壓,5V主要給處理器,如電能采集模塊和電力線載波模塊供電,輸出電壓精度要求較高;12V為動作器件供電,如繼電器,對于輸出的電壓精度要求不高。AC-DC輸入端的輸入電壓要求比較特殊,因為屬于室外(公路上)工作電纜,電壓波動范圍大,需要AC-DC電源的輸入電壓:單相接入電壓高達305VAC,三相四線接入電壓高達460VAC。
電源電壓波動范圍大的原因:室外工作電纜,當城市在處于用電高峰期時,由于負荷重,到達最終用電設備上的電源電壓可能要下降10%,對于偏遠地區,特別電力系統控制不夠完善的地方,嚴重的可以下降到20%,以220VAC為例,下降10%的電壓為198VAC,下降20%的電壓為176VAC;而在深夜,用電負載輕時,實際終端用電設備上的電壓又有大幅度的上升,按10%的幅度,電壓為242VAC;按照20%的幅度,則電壓增加到264VAC。這些電壓還是正常的情況下,如果遇到特殊的情況,波動幅度有可能超過 20%以上,那么常規全球通用85VAC--264VAC輸入電壓范圍已經不能滿足路燈控制器的應用需求了。
三、電源解決方案推薦
面對以上需求金升陽在全球定制推出了LH05-16D0512-01雙隔離雙輸出產品,產品具有以下特點:
1. 高效率
2. 工作溫度-40度~70度
3. 輸入電壓范圍165--460VAC,兼容220VAC和380VAC交流電輸入
4. 隔離電壓3000VAC,可隔離高壓側引入的干擾
5. 輸出具有過流、短路保護
6. 輸出與輸出之間隔離,減少數字電路和模擬電路間的串擾
四、推薦產品
建議選用金升陽公司LH05-16D0512-01,如需更高電壓輸入的電源還可以選用LO10-26D0512-04、LO18-26C0513-03等產品,技術手冊下載地址:http://www.mornsun.cn/cn/product_inf.aspx?typeID=245
五、設計參考
路燈電源模塊應用于室外,在供電線纜上往往存在比較惡劣的電磁兼容的干擾問題,因此在系統設計中建議增加EMC防護電路,保證系統工作的可靠性和穩定性,EMC防護電路見我司產品的技術手冊。<
http:m.x5a5.com/news/45569.htm
