4月已經有了夏的味道,但地處青藏高原的西寧,依然有著絲絲寒意,劉主任坐在電腦前,左手燃著一支香煙,右手輕點著鼠標,已經好幾天了,大家看了不少的資料,也在廠商的網站上認真比對過,但依然沒有理出頭緒來。
此次院災備中心數據機房的建設工程,讓他感到不小壓力,醫院雖然是青海省醫療衛生行業的龍頭單位,但資金卻并不充裕,既要考慮滿足目前的情況,還要考慮后續的發展,容災中心機房不大,當下設備不多,總容量在40KW左右,后續會不斷增加,一定要在投資、擴容及系統的容錯能力方面綜合考慮。災備中心數據機房是醫院的神經中樞,是醫院日常運行及歷史數據的實時備份系統,對青海省衛生系統來說也極為重要。必須高標準嚴要求,確保萬無一失,難啊!電話又響了,劉主任支支吾吾,不知所云,大家猜都猜得出是院長打來的,院長已經過問過好幾次了,時間緊啊,7月就要完工,現在大家還沒有一致意見,掛了電話,劉主任通知大家,馬上到會議室。院里幾個領導要大家拿出方案。
馬上就要下班了,會議還沒有結束,究竟采用哪種方案,大家心理都沒譜。最后決定先把機房環境保障部分完成,其他設備可以陸續到位。機房環境保障主要是電能質量的保障和溫度濕度的保障,關鍵設備是UPS和空調。計劃把需求發布出去,公開招標,讓專業公司來設計和規劃,最后擇優選用。
時間好快,5月7日是招標的日子,院里組織的業務骨干已經為此忙活了好幾天了,做好了充足的準備,差不多都快成專家了,但是院里還是聘請了幾位業內專家參與評標。
標書中的技術方案,大致分兩個架構:

以某品牌為代表的塔式機并聯冗余方式,系統先期采用兩臺30KVA冗余并機系統,后期可以擴容到2N+1的雙母線模式,系統原理如下:
評標小組討論后認為:此方案前期投資稍低,后續擴容復雜并且投資巨大。同時為了兼容單電源輸入負載,采用了大功率STS要求系統同步運行,失去了雙母線的獨立性,同時STS無容錯能力。
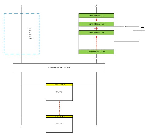
全球領先的多元化動力管理公司伊頓提出了另外一種方案:采用具有熱插拔功能的模塊化機器,先期購置一臺ARRAY系列3A3 45KVA UPS,每個模塊15KVA 構成2+1的冗余系統,后續可以方便的擴容到150KVA,同時二期可以再增加一臺3A3機器,構成2N+X的雙母線架構,達到A類機房的供電容錯能力。
配電方面伊頓提出了精密配電的概念,從行業統計數據看,UPS經過多年的發展,可靠性已經極高,系統外圍配電環節導致的停電是系統癱瘓的主要原因,伊頓PPM精密配電柜能夠監控到每一分路的運行狀況,及時發現系統異常,防患於未然。同時PPM精密配電柜具有數據遠傳及管理權限等智能化設計,對系統的管理及可靠性提高大有裨益。
系統原理如下:

由于系統中只有一臺空調,沒有冗余,伊頓認為可靠性是選擇空調的首要問題,其次由于西寧地處青藏高原,海拔高空氣稀薄,氣候寒冷且極為干燥,要求空調風量大,加濕能力強,能夠適應極低的環境溫度。
伊頓SAC精密空調采用了業界成熟穩定的技術,業界領先的能效比和顯熱比,AC直聯風機,可靠性高風量大。加濕能力強,具有低溫保護裝置,能夠適應青藏高原寒冷干燥的苛刻環境。
經過專家組認真討論,縝密分析,認為伊頓的方案,可以實現在線擴容,能以最小的改動,達到系統升級的目的,簡化了系統改造的工程量,降低了系統費用。ARRAY 系列模塊化機器,標準42U的機柜,占地面積小,抽屜式高智能模塊,可以擴容到150KVA 。系統容量可以根據負載情況靈活配置,不用一次投資到位,可以隨負載增加增添模塊。且系統中的模塊都支持熱插拔(UPS正常運行中,增減模塊),無需專業人員即可操作,雙母線系統中的兩臺UPS模塊通用,可以靈活調配容量。不會由于單輸入設備較多負載分配困難。且每臺UPS都很容易構成N+X的冗余系統,系統不但是雙母線而且UPS冗余,可靠性大大增強。另外系統中沒有采用大功率STS,分散了大功率STS的容錯風險,系統簡潔可靠。綜合伊頓PPM精密配電柜及空調配置,完全體現了伊頓在動力管理方面的領先地位,評標小組的專家一致認為伊頓的整體解決方案,能夠根據用戶的實際情況,靈活配置,差異化定制完全符合災備中心數據機房的當前和遠期需求,同意伊頓中標。
然而中標不是結束,而是工作的開始,伊頓能否按時完工,還是個問號,伊頓的代理商蘭州海瑞斯電子科技有限公司魏總還是充滿信心,在行業摸爬滾打多年,伊頓的服務是最好的,從來沒有推脫過責任和延誤服務時限。在接到中標通知后,魏總第一時間通知伊頓備貨,確定貨期及貨運方案。
看著設備逐一到位,調試完畢,劉主任心里樂開了花。看來選擇伊頓是對了!<
免責聲明:本文僅代表作者個人觀點,與電源在線網無關。其原創性以及文中陳述文字和內容未經本站證實,對本文以及其中全部或者部分內容、文字的真實性、完整性、及時性本站不作任何保證或承諾,請讀者僅作參考,并請自行核實相關內容。