高壓電源是核輻射探測儀器中不可缺少的一部分,供給核輻射探測器件(如:正比計數管、GM計數管、光電倍增管以及半導體探測器等)高壓,配合其它儀器做能譜分析或放射性強度測量之用。此外,高壓直流電源也廣泛應用于各行各業。
目前產生高壓電源的方法大致分為兩種:一種是模擬方法,另一種是數字方法。前者的穩壓電路、調節電路和顯示電路均采用模擬電路控制,而后者則是通過數字電路進行自動控制。傳統的高壓電源一般通過調整十圈電位器和波段開關預置所需電壓,電壓值由電壓表頭指示,這種手工控制和指示方式有很多缺點:調整麻煩,不能很快獲得所需電壓,指針讀數不精確,也不能在大負載和其他異常情況下自動監測和自身保護。另外,實驗室中的儀器或設備,有些同學難免會亂動旋鈕和開關,造成下次開機時因電壓過高而損壞儀器。本文所介紹的數字系統采用鍵盤輸入、程序控制、數碼顯示,可以很好的解決以上問題。
1 硬件電路的設計
根據設計要求,采用數模結合, 智能控制方案完成數字式高壓直流穩壓電源的設計。系統可分為數字和模擬兩部分,數字部分發揮單片機智能控制功能,并結合顯示模塊、按鍵控制模塊、APD轉換模塊、DPA轉換模塊,使其完成對系統的智能控制,達到能自動控制電源輸出電壓的大小,實時測量電壓并顯示。模擬部分包括波形產生電路,倍壓整流電路,取樣電路,控制電路及外圍元件組成。系統控制采用單片機完成,單片機結合軟件編程完成LED顯示、DPA轉換、APD轉換、鍵盤控制、實時電壓測量等。單片機采用Atmal公司的AT89C52芯片,軟件編程應用匯編語言。
方案的原理與系統框圖如圖1所示。電路由兩個PNP型三極管構成推挽型開關電路,波形發生電路產生兩個幅度相等、相位相反的方波,分別加在兩個開關管的基極,使得兩個三極管輪流導通。當開關管導通的瞬間在Q、C、T組成的回路中產生一個很大的電流,根據楞次定律,由于電感兩端電流不能突變,使變壓器次極產生感應電壓,這樣初級的能量通過變壓器傳送到了次極,由于變壓器是升壓型,這樣次極電壓高于初級,經倍壓整流達到設計所要求的電壓。取樣電路和鍵盤輸入數據通過單片機處理后,經DPA轉換調節電壓控制電路,使變壓器初級電壓大小發生變化,從而使得輸出電壓也相應的發生變化,達到所需要的電壓值。

1.1 振蕩電路
振蕩電路的原理圖如圖2所示,電路采用555定時器接成的多諧振蕩器來產生所需一定大小的方波信號。從圖中可以看到:R2、R3、C2是振蕩電路的定時元件,調節它們可以得到不同的振蕩頻率;C1的作用是防止干擾電壓對電路的影響。

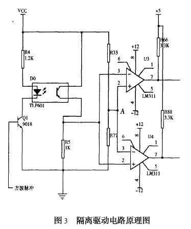
1.2 隔離與驅動電路的設計
由于高壓電源電路開關管與升壓變壓器工作于振蕩狀態,因此電路中會產生大量的高頻高次諧波,為了防止這些有害的干擾影響振蕩電路和單片機的工作,必須采用嚴格的隔離和濾波。
隔離的方式有許多種,其中效果較為明顯的主要有兩種,一種是變壓器隔離,一種是光電隔離。結合本系統,前者的優點是可以作為開關管的前級推動變壓器,使開關管獲得足夠的推動功率,從而可以減小開關管的損耗,但是,由于其體積較大,市場上很難買到符合要求的變壓器,相比之下,后者體積小,價格便宜,因而得到了廣泛的應用。本系統采用光電隔離技術,試驗證明,光耦隔離可以有效的防止干擾脈沖影響振蕩電路的工作。
電路采用電壓比較器作為驅動電路,它能產生一組幅度相等、相位相反的脈沖信號,分別加到兩個開關管基極,很好的滿足電路的要求。這種方式具有電路簡單、驅動功率大、輸出波形好的特點,從而避免了采用體積較大而笨重且繞制繁瑣的變壓器驅動。隔離與驅動電路原理圖如圖3所示。

在圖2中,在振蕩器與開關管之間接入一光耦元件TLP601,它能有效的隔離高頻干擾脈沖,保證振蕩電路能正常工作。光耦隨著三極管的導通而發光,從而使旁邊的光敏三級管導通。電阻R33與R77分壓,使得A點電位為2V左右,當Q1導通時,U3的③腳與U4的②腳電位幾乎與電源電壓VCC相等,因此,U3⑦腳輸出為零電平,U4⑦腳輸出為高電平,并且現兩者的輸出幅度相等。R66和R88是上拉電阻,它能有效的改善電壓比較器的輸出波形。
1.3 開關升壓電路的設計
主要考慮的有兩點,一是開關頻率,二是開關管參數的選擇。開關管選擇的恰當與否直接影響到整個電路的工作。
開關管的選擇與最大容許集電極電流Icm、集電極最大耗散功率Pcm、三極管的最大反向耐壓有關。
變換器振蕩頻率f,一般可在幾千赫茲幾十千赫茲范圍內選擇。結合本電路,作為室內使用儀器的供電電源,綜合考慮頻率高低的優缺點,考慮到變壓器的繞制上的困難(初次制作,經驗不足),決定選用十千赫茲左右。
1.4 倍壓整流電路的設計
倍壓整流電路適用于輸出直流高電壓、小電流的小功率整流。倍壓整流有半波倍壓整流和全波倍壓整流。根椐本電路的設計要求,采用了圖4所示的電路。

它是由高壓整流堆D1、D2、D3、D4及倍壓電容C5、C6、C7、C8構成的四倍壓整流電路。
1.5 控制電路的設計
圖5為89C52單片機系統框圖,單片機通過APD采樣直流高壓輸出電壓值,CPU對此值與預值電壓比較,調整相應DPA轉換,使實際輸出電壓與預值電壓相同。

2 軟件設計
程序設計主要包括鍵盤處理程序模塊、APD轉換程序設計模塊、DPA轉換程序設計模塊、誤差處理程序設計模塊、報警狀態輸出模塊等等。
3 總結
不同類型的探測器,所需要的供電高壓的大小不同。例如閃爍探測器光電倍增管的供電高壓一般在幾百伏到1500伏的范圍。而正比計數器GM計數管所需要的高壓則多在1500伏以上,因此為了使儀器具有通用性,高壓電源輸出電壓應能在相當大的范圍內連續調節,經測試本系統高壓連續調節的范圍為300~ 3000伏,達到了設計要求。
編輯:coco
來源:電子設計信息網
http:m.x5a5.com/news/2008-2/2008228135837.html
