引言:
伊頓愛克賽電源再接電信行業大單,中標北京電信YAHOO機房電力系統改造工程。由于近些年互聯網絡不斷發展,大型的數據中心在北京電信公司建設成為主體,這種大型一類的IDC機房需要大容量可靠性高的UPS為機房提供電源,而且建設工期要求很緊,招標時以現貨為準。最后在眾多公司的競爭中,伊頓愛克賽公司終于脫穎而出成為該項目的最終之選。
需求背景:
北京電信YAHOO機房對于整個UPS的供電系統需要的容量為 800KVA ,這構成了北京電信機房UPS供電系統。用戶的負載主要需求是為YAHOO機房服務器設備提供不間斷電源保障。此次北京電信YAHOO機房是面向YAHOO網絡終端運作的,此為YAHOO在亞洲地區最大的終端, 一旦信息中斷將會帶來不可估量的直接經濟損失和社會負面影響,因此對電源保障的要求是非常苛刻的,要求整個電源保障系統具有高度的冗余性,所采用的設備必須具有軍用級品質,冗余系統間杜絕單點故障隱患,要求達到兩套(共計6臺)“2+1”冗余,實現雙總線輸出供電保護,并且今后能擴容為兩套(共計8臺“3+1”)冗余保護。
用戶在采購UPS時,提出了明確的要求,具體要求如下:
1)負載為一級等級負載。
2)400KVA 6臺,同步控制器1臺,STS 6臺。
3)2+1冗余,以后擴容為3+1。
4)現貨
方案實施:
用戶的要求為現貨優先考慮,用戶的顧慮為能否按時到貨,能否按時完成工期?考慮到電源保障系統對整個YAHOO機房尤為重要,北京電信領導在選型時特別慎重,聘請了專家組對各投標單位產品的每個參數,進行了非常細致的考評。伊頓愛克賽POWERWARE 軍用品質的PW9315機器再一次在業內專家的審慎的評選中脫穎而出摘得了技術分的桂冠。伊頓愛克賽在業內的口碑、完善的服務體系和充足的備件庫也深深的打動了北京電信的心――買愛克賽就是買放心。用戶選擇了PW9315 400KVA 6臺,SBM柜2臺, 同步控制器1臺,STS(400A)6臺;采用雙總線結構的兩組共計6臺POWERWARE 9315 400KVA組成“2+1”冗余并機共二組構成YAHOO機房的UPS供電系統。POWERWARE 9315系列400KVA UPS單機的系統可靠性為99.99%,6臺UPS構成的雙總線冗余保護系統的整體系統可靠性將遠遠大于99.9999%,使負載供電的可靠性得到了極大的提高。
用戶選擇Eaton Powerware的原因:
主要有以下幾方面的因素:
1、伊頓愛克賽公司出色的服務和充足的備件庫使得用戶即使面對突發事件也能從容應對快速解決。
2、90年代最新產品,全新的智能化UPS。
3、94年問世,歷史悠久,無論單機并機,給客戶帶來高枕無憂的感覺和信心。
4、實際統計全球5萬多套9315UPS的可靠性99.9978%。
5、單機供電供電方式滿足客戶需求。
6、主從熱備份供電 。
7、熱同步并聯供電。
8、PW9315機器軍用級的品質和業內口碑單臺機器的MTBF就可達到360000小時。
9、機器內部關鍵部位真正的冗余,保障了用戶在運行中單機的可靠性。
10、愛克賽獨有的無線并機技術,使得冗余并機系統無單點故障的隱患。
11、超大屏幕的人性化的開關機及UPS監控系統,使得日常維護簡單方便,不會有誤關機等人為誤操作事件的發生。

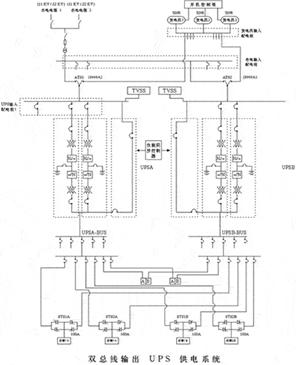
拓撲圖
說明:本次采用的為PW9315 400KVA 6臺,SBM柜2臺, 同步控制器1臺,STS(400A)6臺。以“2+1”方式組成兩套系統,加同步控制器,在用戶服務器的輸入端接上STS設備作為兩路切換給系統供電。以后擴容為8臺“3+1”系統。
目前使用情況描述:
針對北京電信YAHOO機房供電系統,我們提出了“2+1”冗余UPS供電設計方案。北京電信YAHOO機房服務器對信息資源(數據、語音和圖像信息)的遠程處理、存儲和轉送的“時效性”要求極高。哪怕是僅幾秒鐘的“停機”均會給整個互聯網的安全運行和用戶的經營帶來無法估量的損失嚴重時,甚至會造成社會和經濟生活的嚴重癱瘓。因此,必須要求提供365×24小時連續不斷的高速、安全和可靠的信息資源增值服務。采用“2+1”冗余UPS供電設計方案可使供電的可靠性提升到99.9999%,也就是說一年內UPS的中斷時間不超過3.18毫秒。目前所有設備都已投入使用,機器運行一切正常。
編輯:ronvy
http:m.x5a5.com/news/2007-9/20079298556.html
