計算機網絡系統防雷解決方案(圖)
2005/9/23 10:13:56
杭州易龍電氣技術有限公司 供稿

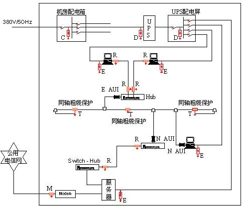
圖例說明:
C--次級電源SPD:EPP40T
D--次級電源SPD:EPP20S
E--末級電源SPD:EPP10MS(插座式)
R--網絡信號SPD:EPRJ45-5
T--同軸信號SPD:EPC50-40N
M--音頻信號SPD:EPRJ11-120
免責聲明:本文僅代表作者個人觀點,與電源在線網無關。其原創性以及文中陳述文字和內容未經本站證實,對本文以及其中全部或者部分內容、文字的真實性、完整性、及時性本站不作任何保證或承諾,請讀者僅作參考,并請自行核實相關內容。
本文鏈接:計算機網絡系統防雷解決方案(圖)
http:m.x5a5.com/news/2005-9/2005923101356.html
http:m.x5a5.com/news/2005-9/2005923101356.html
