避雷防雷接地總體解決方案(圖)
2005/9/22 17:17:30
杭州易龍電氣技術有限公司 供稿
一、概述
雷電是自然界一種常見的放電現象。自然界每年都有幾百萬次閃電,每年雷擊造成的人員傷亡和財產損失,僅次于水災而大于其它任何災害。
雷電災害所涉及的范圍幾乎遍布各行各業。尤以大規模集成電路為核心組件的測量、監控、保護、通信、計算機網絡等先進電子設備廣泛運用的電力、航空、國防、通信、廣電、金融、交通、石化、醫療以及其它現代生活的各個領域,以大型CMOS集成元件組成的這些電子設備普遍存在著對暫態過電壓、過電流耐受能力較弱的缺點,暫態過電壓很可能造成電子設備產生誤操作,從而造成更大的經濟損失和社會影響。 尤其地處山區野外的高速公路、水電廠、污水處理廠極易遭受雷擊過電壓的侵害。它們的共同特點是點多、面廣,設備分布戰線長,曠野區域往往有突出的設備點,電力線路往往要翻山越嶺,傳輸和控制線路往往經常穿越復雜的地質層面,這些都是易遭直接雷擊或感應過電壓的薄弱點。
防雷是一個很復雜的問題,不可能依靠一、二種先進的防雷設備和防雷措施就能完全消除雷擊過電壓和感應過電壓的影響,必須針對雷害入侵途徑,對各類可能產生雷擊的因素進行排除,采用綜合防治——均壓、屏蔽、分流、接地、保護(包括安裝先進的防雷產品、過電壓保護器、浪涌保護器),才能將雷害減少到最低限度。
1、電源線路過電壓保護示意圖

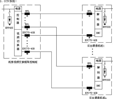
2、信號線路過電壓保護示意圖



二、易龍防雷設施總配置表


三、易龍防雷產品性能指標
1、直擊雷防護——ESE預放電型避雷針(IF3避雷針)
* 預放電時間≥60μs(86μs)
* 避雷針內部無電子部件,免維護
* 不銹鋼材料
2、電源過電壓保護器
首級防護:EPP65T/EPP80T/EPP100T三相電源過電壓保護器
* 最大放電電流:單模塊65~100kA(8/20μs)
* 最大持續耐壓:單模塊440Vrms(有效值)
* 保護電壓/測試電流:2.0kV
* 響應時間:25ns
* 安裝方式:模塊化結構,標準導軌安裝
* 告警方式:有變色窗口,可視告警
次級防護:EPP40T/EPP65T三相電源過電壓保護器
* 最大放電電流:單模塊40~65kA(8/20μs)
* 最大持續耐壓:單模塊440Vrms(有效值)
* 保護電壓/測試電流:1.8kV~2.0kV
* 響應時間:25ns
* 安裝方式:模塊化結構,標準導軌安裝
* 告警方式:有變色窗口,可視告警
末級防護:EPP20S/EPP40S單相電源過電壓保護器
* 最大放電電流:單模塊20~40kA(8/20μs)
* 最大持續耐壓:單模塊275V~440Vrms(有效值)
* 保護電壓/測試電流:1.2V~1.8kV
* 響應時間:25ns
* 安裝方式:模塊化結構,標準導軌安裝
* 告警方式:有變色窗口(或指示燈),可視告警
3、信號過電壓保護器
雙絞線信號過電壓保護器:EPL系列
* 最大放電電流:單線10kA(8/20μs)
* 靜態門檻電壓:1.5Un(額定工作電壓)
* 動態電壓(1Kv/μs):2Un(額定工作電壓)
* 頻寬:2MHz
* 安裝方式:模塊化結構,標準導軌安裝
網絡信號過電壓保護器——EPRJ45-5
* 額定電壓:5V
* 最大放電電流:500A(8/20μs)
* 動態電壓(1Kv/μs):10V
* 響應時間:1ns
* 頻寬:100MHz
* 結構:屏蔽金屬鋁,RJ45接口
視頻信號過電壓保護器——EPC75-40B
* 額定電壓:5V
* 靜態門檻電壓:9V
* 動態電壓(1Kv/μs):16V
* 最大放電電流:10kA(8/20μs)
* 頻寬:40MHz
* 結構:屏蔽金屬鋁,BNC接口,阻抗75Ω
音頻信號過電壓保護器:EPRJ11-120
* 額定電壓:120V
* 最大放電電流:3kA(8/20μs)
* 靜態門檻電壓:200V
* 動態電壓(1Kv/μs):300V
* 頻寬:2MHz
* 結構:屏蔽金屬鋁,RJ11接口
音頻信號過電壓保護器:EPL-120
* 額定電壓:120V
* 最大放電電流:10kA(8/20μs)
* 靜態門檻電壓:200V
* 動態電壓(1Kv/μs):300V
* 頻寬:2MHz
* 安裝方式:模塊化結構,標準導軌安裝
高頻信號避雷器:EPC50-2000B
* 額定電壓:230V
* 最大放電電流:20kA(8/20μs)
* 頻寬:0~2000MHz
* 功率:<300w
* 動態電壓(1Kv/μs):600V
* 插損:<0.3dB
* 結構:屏蔽金屬,BNC接口,阻抗50Ω
雷電是自然界一種常見的放電現象。自然界每年都有幾百萬次閃電,每年雷擊造成的人員傷亡和財產損失,僅次于水災而大于其它任何災害。
雷電災害所涉及的范圍幾乎遍布各行各業。尤以大規模集成電路為核心組件的測量、監控、保護、通信、計算機網絡等先進電子設備廣泛運用的電力、航空、國防、通信、廣電、金融、交通、石化、醫療以及其它現代生活的各個領域,以大型CMOS集成元件組成的這些電子設備普遍存在著對暫態過電壓、過電流耐受能力較弱的缺點,暫態過電壓很可能造成電子設備產生誤操作,從而造成更大的經濟損失和社會影響。 尤其地處山區野外的高速公路、水電廠、污水處理廠極易遭受雷擊過電壓的侵害。它們的共同特點是點多、面廣,設備分布戰線長,曠野區域往往有突出的設備點,電力線路往往要翻山越嶺,傳輸和控制線路往往經常穿越復雜的地質層面,這些都是易遭直接雷擊或感應過電壓的薄弱點。
防雷是一個很復雜的問題,不可能依靠一、二種先進的防雷設備和防雷措施就能完全消除雷擊過電壓和感應過電壓的影響,必須針對雷害入侵途徑,對各類可能產生雷擊的因素進行排除,采用綜合防治——均壓、屏蔽、分流、接地、保護(包括安裝先進的防雷產品、過電壓保護器、浪涌保護器),才能將雷害減少到最低限度。
1、電源線路過電壓保護示意圖

2、信號線路過電壓保護示意圖



二、易龍防雷設施總配置表


三、易龍防雷產品性能指標
1、直擊雷防護——ESE預放電型避雷針(IF3避雷針)
* 預放電時間≥60μs(86μs)
* 避雷針內部無電子部件,免維護
* 不銹鋼材料
2、電源過電壓保護器
首級防護:EPP65T/EPP80T/EPP100T三相電源過電壓保護器
* 最大放電電流:單模塊65~100kA(8/20μs)
* 最大持續耐壓:單模塊440Vrms(有效值)
* 保護電壓/測試電流:2.0kV
* 響應時間:25ns
* 安裝方式:模塊化結構,標準導軌安裝
* 告警方式:有變色窗口,可視告警
次級防護:EPP40T/EPP65T三相電源過電壓保護器
* 最大放電電流:單模塊40~65kA(8/20μs)
* 最大持續耐壓:單模塊440Vrms(有效值)
* 保護電壓/測試電流:1.8kV~2.0kV
* 響應時間:25ns
* 安裝方式:模塊化結構,標準導軌安裝
* 告警方式:有變色窗口,可視告警
末級防護:EPP20S/EPP40S單相電源過電壓保護器
* 最大放電電流:單模塊20~40kA(8/20μs)
* 最大持續耐壓:單模塊275V~440Vrms(有效值)
* 保護電壓/測試電流:1.2V~1.8kV
* 響應時間:25ns
* 安裝方式:模塊化結構,標準導軌安裝
* 告警方式:有變色窗口(或指示燈),可視告警
3、信號過電壓保護器
雙絞線信號過電壓保護器:EPL系列
* 最大放電電流:單線10kA(8/20μs)
* 靜態門檻電壓:1.5Un(額定工作電壓)
* 動態電壓(1Kv/μs):2Un(額定工作電壓)
* 頻寬:2MHz
* 安裝方式:模塊化結構,標準導軌安裝
網絡信號過電壓保護器——EPRJ45-5
* 額定電壓:5V
* 最大放電電流:500A(8/20μs)
* 動態電壓(1Kv/μs):10V
* 響應時間:1ns
* 頻寬:100MHz
* 結構:屏蔽金屬鋁,RJ45接口
視頻信號過電壓保護器——EPC75-40B
* 額定電壓:5V
* 靜態門檻電壓:9V
* 動態電壓(1Kv/μs):16V
* 最大放電電流:10kA(8/20μs)
* 頻寬:40MHz
* 結構:屏蔽金屬鋁,BNC接口,阻抗75Ω
音頻信號過電壓保護器:EPRJ11-120
* 額定電壓:120V
* 最大放電電流:3kA(8/20μs)
* 靜態門檻電壓:200V
* 動態電壓(1Kv/μs):300V
* 頻寬:2MHz
* 結構:屏蔽金屬鋁,RJ11接口
音頻信號過電壓保護器:EPL-120
* 額定電壓:120V
* 最大放電電流:10kA(8/20μs)
* 靜態門檻電壓:200V
* 動態電壓(1Kv/μs):300V
* 頻寬:2MHz
* 安裝方式:模塊化結構,標準導軌安裝
高頻信號避雷器:EPC50-2000B
* 額定電壓:230V
* 最大放電電流:20kA(8/20μs)
* 頻寬:0~2000MHz
* 功率:<300w
* 動態電壓(1Kv/μs):600V
* 插損:<0.3dB
* 結構:屏蔽金屬,BNC接口,阻抗50Ω
免責聲明:本文僅代表作者個人觀點,與電源在線網無關。其原創性以及文中陳述文字和內容未經本站證實,對本文以及其中全部或者部分內容、文字的真實性、完整性、及時性本站不作任何保證或承諾,請讀者僅作參考,并請自行核實相關內容。
本文鏈接:避雷防雷接地總體解決方案(圖)
http:m.x5a5.com/news/2005-9/2005922171730.html
http:m.x5a5.com/news/2005-9/2005922171730.html
