安科瑞能效管理系統在瑪鋼低壓的應用
徐霜1
1安科瑞電氣股份有限公司,上海 嘉定 201801;
摘要:介紹安科瑞能效管理系統,采用智能電力儀表采集10KV配電現場的各種電參量。系統采用現場就地組網的方式,組網后通過現場總線通訊遠傳至監控后臺,通過能效管理系統實現對變電所配電回路用電的實時監控、分析及管理。
0 概述

濟南玫德鑄造有限公司始建于1962年,現已發展成為擁有一個總廠、三個分廠、一個獨立核算的鋼管公司、一個科技園,生產、供應管道流體配件和電力金具鑄鐵件的大型企業集團。實力強大。全球同行業,生產規模最大、品種規格最全、銷售區域最廣。針對不同市場供應管道、閥門、管件、電力金具等產品,提供水處理、消防、空調制冷、礦山、機械、設備、電力等服務。
該工廠主要有1路10KV進線、5路變壓器(10KV/0.4KV)及若干0.4KV饋線回路。
1、客戶需求
公司每年在用電方面的投入成本比較大,主要對用電質量和用電明細均不明確,對用電管理人員造成了很多困惑,根據其實際情況提出以下需求: 1.變壓器的電流越限時無法實時被管理人員得知,安全用電存在隱患,系統需能實現短信告警功能。
2.該工廠工人為3個班組,人工抄表無法精確到具體每個班組的用電量,無法真正實現內部績效考核。
3.需實時監測變壓器的實時電流、電壓、功率及能耗波動情況。
4.能夠查看具體某個回路或幾個回路每天的用電量,并可進行對比,形成餅圖、棒圖的形式。
5.每個變壓器均可查看當日能耗、昨日能耗及同期能耗值。
6.系統可實現同比、環比分析功能。
7.系統可遠程訪問,使管理人員隨時可查看工程系統用電回路工作狀態。
根據用戶需求,需要對瑪鋼低壓10KV變電所建立能效管理系統(主要是數據的實時監控及能耗數據處理分析),在10KV變電站隔壁的值班室內設置監控平臺,對改造后的回路實時監測、統計、分析,以保證用電的安全、可靠和高效。
安科瑞能效管理系統,充分利用了現代電子技術、計算機技術、網絡技術和現場總線技術的最新發展,對變配電系統進行分散數據采集和集中監控管理。對配電系統的二次設備進行組網,通過計算機和通訊網絡,將分散的配電所的現場設備連接為一個有機的整體,實現電網運行的遠程監控、集中管理及能效分析。
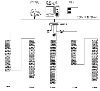
2、系統結構描述
本監控系統采用分層分布式結構,即站控層,通訊層與間隔層;如圖(1)所示:

圖(1)能效管理系統網絡拓撲圖
間隔設備層主要為:智能電度表、開關量、模擬量采集模塊和框架斷路器等。這些裝置分別對應相應的一次設備安裝在電氣柜內,這些裝置均采用RS485通訊接口,通過現場MODBUS總線組網通訊,實現數據現場采集。
網絡通訊層主要為:通訊服務器,其主要功能為把分散在現場采集裝置集中采集,同時遠傳至站控層,完成現場層和站控層之間的數據交互。
站控管理層:設有高性能工業計算機、顯示器、UPS電源、打印機、短信報警模塊、報警蜂鳴器等設備。監控系統安裝在計算機上,集中采集顯示現場設備運行狀況,以人機交互的形式顯示給用戶。
改造后增設的智能電度表均采用RS485接口和MODBUS-RTU通訊協議,RS485采用屏蔽線傳輸,一般都采用二根連線,接線簡單方便;通訊接口是半雙工通信即通信的雙方都可以接收、發送數據但是在同一時刻只能發送或接收數據,數據最高傳輸速率為10Mbps。
RS485接口是采用平衡驅動器和差分接收器的組合,抗噪聲干擾能力增強,總線上允許連接多達32個設備,最大傳輸距離為1.2km。
- 1
- 2
- 3
- 總3頁
http:m.x5a5.com/news/2015-1/201512710273.html






