安科瑞地下車庫智能照明節能免費改造方案分析
目錄:
● 安科瑞電氣介紹
● 地下停車庫照明現狀及改造原因
● 智能照明改造方案描述
1、停車庫照明標準一般要求;
2、改造的基本要求及原則;
3、具體智能照明改造方案
4、改造前后費用對比(直接節能和間接節能的效益分析);
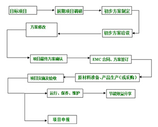
5、合同能源管理模式介紹;
安科瑞電氣介紹
安科瑞電氣股份有限公司[股票代碼:300286.SZ]是一家為智能電網用戶端提供智能電力監控、電能管理、電氣安全、智能照明系統及產品等,系統性解決方案的國內少數幾家領先企業之一。
上海嘉塘電子發展有限公司是安科瑞旗下的控股公司,是上海市科學技術委員會、上海市財政局、上海市國家稅務局和上海市 地方稅務局認定的高新技術企業,成立于2000年6月,公司主營產品為:替代霓虹燈的 LED 防水模組、LED 大功率模組,以及大,小 功率的 LED 照明產品等。集研發、生產、銷售、服務于一體,形成了從芯片封 裝,模塊集成,照明應用,燈光工程的產業鏈。是上海為數不多的國家級備案的合同能源管理公司。

地下停車庫照明現狀及改造原因
一、停車場照明現狀分析
由于地下停車庫的位置特點所限,自然采光比較差,因此照明問題往往是物業公司關注的重點,主要表現在以下幾個方面:
1、照明電費較高,一般車庫照明都需要7*24小時不間斷照明,一年總計電費相當可觀;
2、由于車庫照明燈具數量相對較多,維修工作量大、燈具更換成本高,也是物業工作的一大難點;
3、傳統照明控制一般為手動分路控制,控制方式比較單一,燈具的開、關也比較麻煩;
4、有些物業為了節約照明成本,會采用減少照明路數的方式達到節約電費的目的,但同時又會導致車庫照度降低,影響監控效果,提升停車風險等一系列安全問題,增加管理難度;
地下停車庫照明常規照明現狀:
1、采用傳統1.2M熒光燈,功率36W,約3350LM;

2、控制方式一般采用分路,手動開關控制;
二、改造原因
在響應國家節能減排號召的同時,又實現了智能照明、綠色照明的目標,同時又能降低了物業公司的電費支出、人工及管理成本支出,最終取得多贏的局面。
智能照明改造方案描述
一、停車庫照明標準的一般要求
按照《建筑照明設計標準 GB 50034-2013》設計要求,車庫照度要求如下表:

由于車庫人停留時間短,對照度顯色等要求較低,而且燈具規格相對統一,因此照明改造相對簡單。
二、改造的基本原則及最終目標要求
1、利用原燈具線路及安裝支架,避免大規模的線路改造;
2、保持原有照度標準,降低功耗,實現節能的目的;
3、采用綠色照明產品,不含有毒有害物質,體現環保理念;
4、結合原有的手工分路控制方式,增加智能控制方式,實現紅外控制,時間控制、照度控制等方式;
5、采用長壽命的LED燈具,照明壽命不低于50000小時,大大減少維修成本;
- 1
- 2
- 總2頁
http:m.x5a5.com/news/56924.htm




